Skip to ContentGo to accessibility pageKeyboard shortcuts menu
OpenStax Logo
Algebra 1

5.9.2 Analyze Underlying Relationship in a Graph of a Function

Algebra 15.9.2 Analyze Underlying Relationship in a Graph of a Function
Search for key terms or text.

5.9.2 • Analyze Underlying Relationship in a Graph of a Function

Activity

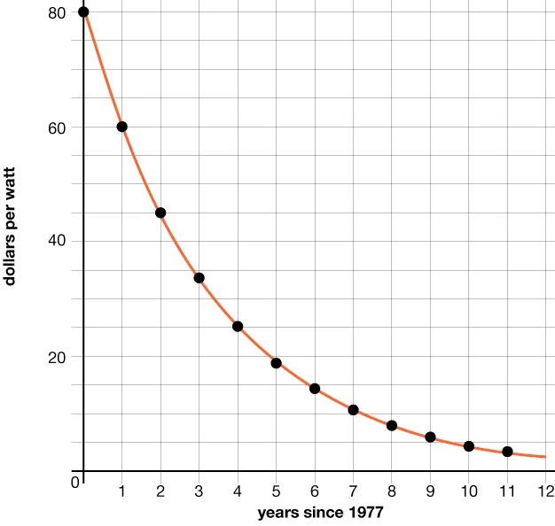
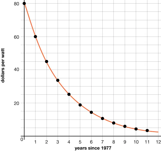
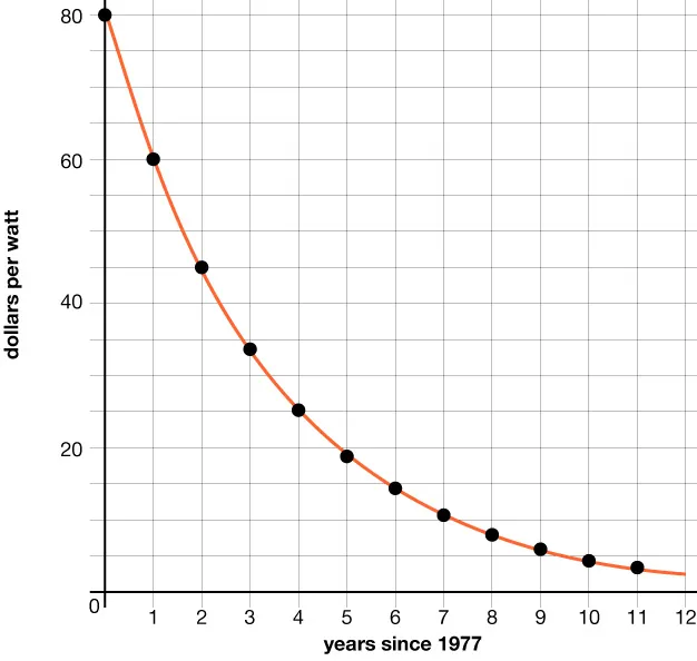
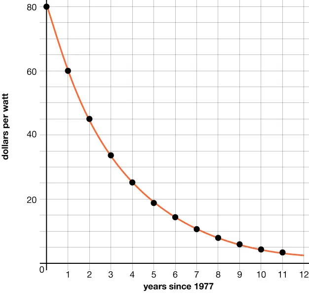
The cost, in dollars, to produce 1 watt of solar energy is a function of the number of years since 1977, t t .

From 1977 to 1987, the cost could be modeled by an exponential function f f . Here is the graph of the function.

A sheet of solar panels. Line graph showing a sharp decline in dollars per watt over 12 years since 1977, dropping from about $80 at the y-intercept to below $5 per watt. The curve smooths as it approaches the lower values.

1. What is the statement f ( 9 ) 6 f ( 9 ) 6 saying about this situation?

2. What is f ( 4 ) f ( 4 ) ? What about f ( 3.5 ) f ( 3.5 ) ? What do these values represent in this context?

3. When f ( t ) = 45 f ( t ) = 45 , what is t t ? What does that value of t t  represent in this context?

4. By what factor did the cost of 1 watt of solar energy change each year? (If you get stuck, consider creating a table.)

Video: Understanding Characteristics of Graphs

Watch the following video to learn more about the characteristics of graphs:

An imaginary line that a function value will not touch or cross is called an asymptote.

The value of the range that the function will never touch is called the horizontal asymptote.

In the function graphed, the horizontal asymptote is y = 0 y = 0 .

Self Check

The graph below shows the total smartphones, s , in millions that were sold in the years, t , since 2008. What does the point ( 4 , 125 ) represent in this context?

A graph. Total smartphone sales in millions. Years since 2008.

  1. In 2004, there were 125 million more smartphones than in 2000.
  2. In 2012, there were 125 million smartphones sold.
  3. In 2012, there were 125 million more smartphones than in 2008.
  4. In 2004, there were 125 million smartphones sold.

Additional Resources

Reading Exponential Graphs

The graph below describes the amount of caffeine, c c , in a person’s body t t  hours after an initial measurement of 100 mg.

A graph showing caffeine (mg) decreasing over time (hours); caffeine starts at 100 mg and gradually declines as time increases from 0 to 14 hours. A point P is marked on the curve.

What does the point c ( 10 ) = 35 c ( 10 ) = 35 mean?

After 10 hours, there is 35 mg of caffeine in a person’s body.

What is the value of t t when c ( t ) = 80 c ( t ) = 80 ?

When the caffeine concentration is 80 mg, time is 2 hours, so t = 2 t = 2 .

Try it

Reading Exponential Graphs

Using the graph above, what is the value of c ( 5 ) c ( 5 ) , and what does it mean in the context of the situation?

Citation/Attribution

This book may not be used in the training of large language models or otherwise be ingested into large language models or generative AI offerings without OpenStax's permission.

Want to cite, share, or modify this book? This book uses the Creative Commons Attribution-NonCommercial-ShareAlike License and you must attribute OpenStax.

Attribution information
  • If you are redistributing all or part of this book in a print format, then you must include on every physical page the following attribution:

    Access for free at https://openstax.org/books/algebra-1/pages/about-this-course

  • If you are redistributing all or part of this book in a digital format, then you must include on every digital page view the following attribution:

    Access for free at https://openstax.org/books/algebra-1/pages/about-this-course

Citation information

© Aug 26, 2025 OpenStax. Textbook content produced by OpenStax is licensed under a Creative Commons Attribution-NonCommercial-ShareAlike License . The OpenStax name, OpenStax logo, OpenStax book covers, OpenStax CNX name, and OpenStax CNX logo are not subject to the Creative Commons license and may not be reproduced without the prior and express written consent of Rice University.